清新环境获得发明专利授权:“一种低温脱硫脱硝烟气净化装置及净化方法”

图片来源于网络,如有侵权,请联系删除
证券之星消息,根据天眼查APP数据显示清新环境(002573)新获得一项发明专利授权,专利名为“一种低温脱硫脱硝烟气净化装置及净化方法”,专利申请号为CN202210917787.2,授权日为2025年7月8日。
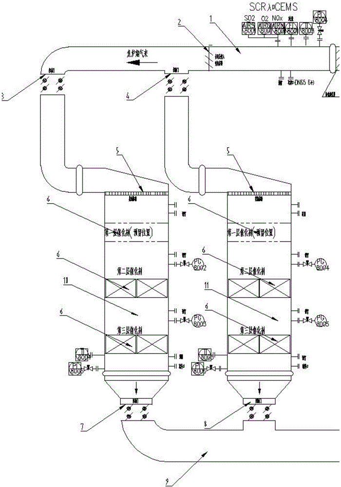
专利摘要:本发明涉及烟气净化技术领域,具体而言,涉及一种低温脱硫脱硝烟气净化装置及净化方法。该装置的反应塔的底部设有烟气入口,顶部设有烟气出口;反应塔的底部还设有氨气入口;反应塔的底部还设有亚硫酸铵粉末入口,所述亚硫酸铵粉末入口与亚硫酸铵磨粉设备连通。该方法先将亚硫酸铵固体破碎磨粉,再将亚硫酸铵粉末、氨气以及待净化的烟气同时通入反应塔内并混合;烟气温度为50℃~200℃,压力为500pa~2000pa;反应结束后,完成净化。该方法反应温度低,无需催化剂;可在同一个反应塔内同时净化烟气中的氮氧化物和二氧化硫,运行成本低、工艺流程简单,副产物易于回收和再利用。
今年以来清新环境新获得专利授权15个,较去年同期减少了68.09%。结合公司2024年年报财务数据,2024年公司在研发方面投入了1.83亿元,同比增8.18%。
通过天眼查大数据分析,北京清新环境技术股份有限公司共对外投资了33家企业,参与招投标项目5224次;财产线索方面有商标信息8条,专利信息514条,著作权信息19条;此外企业还拥有行政许可18个。
数据来源:天眼查APP
以上内容为证券之星据公开信息整理,由AI算法生成(网信算备310104345710301240019号),不构成投资建议。
目录 返回
首页
